AC with LS1 engine conversion , Help! :-)
AC with LS1 engine conversion , Help! :-)
Hello, I purchased the '99 996 from the member White Out here and I've been working on making it complete. I have added a compressor, custom lines, and re-installed the condensers. I have everything hooked up and I believe wired correctly but I'm not getting voltage from the relay when the AC *Snowflake*
button is pushed on the climate control unit.
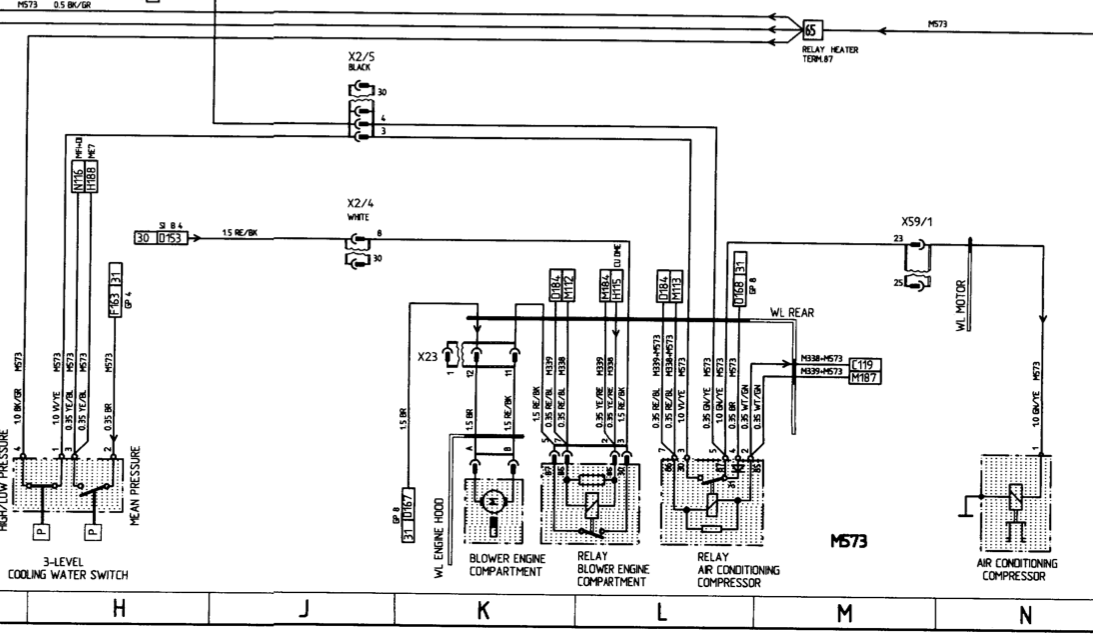
I've checked the wiring diagram. One of the 2 wires connected to the 87 pole on the AC relay goes to the engine harness cannon plug (Pin #23). I took that wire all the way to the compressor (+) lead. On the diagram which I attached, Pin #25 is also drawn near by where the compressor lead is...anyone know what that is for?
Got the system charged today, and with a full charge the compressor would not actuate. Verified no voltage at the compressor. Also jumped it with 12v(+) and got the compressor to engage and indeed it is blowing cool air!!
So I'm wondering why this isn't being done automatically by the climate control unit or body control module (if there is one?)
Any help would be appreciated...I hope it's just maybe a simple bad relay or pressure switch. But if it isn't, what could it be?
Thanks,
Patrick
button is pushed on the climate control unit.I've checked the wiring diagram. One of the 2 wires connected to the 87 pole on the AC relay goes to the engine harness cannon plug (Pin #23). I took that wire all the way to the compressor (+) lead. On the diagram which I attached, Pin #25 is also drawn near by where the compressor lead is...anyone know what that is for?
Got the system charged today, and with a full charge the compressor would not actuate. Verified no voltage at the compressor. Also jumped it with 12v(+) and got the compressor to engage and indeed it is blowing cool air!!
So I'm wondering why this isn't being done automatically by the climate control unit or body control module (if there is one?)
Any help would be appreciated...I hope it's just maybe a simple bad relay or pressure switch. But if it isn't, what could it be?
Thanks,
Patrick
Also pin #69 on the ECU harness says "A/C Compressor Requirement"...any idea what this means?
I thought maybe there was no RPM being detected by the Motronic which may have been the issue, but I double checked and the output from the GM computer is sending the correct signal to the RPM input on the Motronic.
I attempted to jumper the hi/lo pressure switch to see if that was it, now my blower motor isn't working. :*(
Attempted to swap some relays around on the #2 support next door to the ECU...no joy. No voltage being sent out of the 87 pole on the relay. There is voltage being supplied to the relay though...
I thought maybe there was no RPM being detected by the Motronic which may have been the issue, but I double checked and the output from the GM computer is sending the correct signal to the RPM input on the Motronic.
I attempted to jumper the hi/lo pressure switch to see if that was it, now my blower motor isn't working. :*(
Attempted to swap some relays around on the #2 support next door to the ECU...no joy. No voltage being sent out of the 87 pole on the relay. There is voltage being supplied to the relay though...
Thread
Thread Starter
Forum
Replies
Last Post
eclip5e
Automobiles For Sale
6
Jul 29, 2019 11:13 AM
97GtsMonster
Automobiles For Sale
10
Nov 17, 2015 12:38 PM
nlakind
Automobiles For Sale
3
Nov 6, 2015 10:15 AM
ECS Tuning - VW
VW Vendor Classifieds
0
Aug 26, 2015 02:54 PM



